Đồ án tốt nghiệp - Nghiên cứu, thiết kế mô hình hệ thống điều khiển động cơ Toyota 1NZ-FE
Tên môn học: Khóa luận tốt nghiệp
Giá: 92.000đ
92.000đ
Chi tiết
tài liệu :
Đồ án tốt nghiệp ngành Công nghệ Kỹ thuật ô tô - Nghiên cứu, thiết kế mô hình hệ thống điều khiển động cơ Toyota 1NZ-FE - Trường Đại học Sư phạm Kỹ thuật Thành phố Hồ Chí Minh (HCMUTE)
| Định dạng | |
| Dung lượng | 4.45 MB |
| Số trang | 70 |
| Ngành | Công nghệ Kỹ thuật ô tô |
| Lượt xem | 152 |
| Ngày đăng | 04/01/2026 |
TRƯỜNG ĐẠI HỌC SƯ PHẠM KỸ THUẬT TP HỒ CHÍ MINH
KHOA CƠ KHÍ ĐỘNG LỰC
ĐỒ ÁN TỐT NGHIỆP
NGHIÊN CỨU, THIẾT KẾ MÔ HÌNH HỆ THỐNG ĐIỀU
KHIỂN ĐỘNG CƠ TOYOTA 1NZ-FE
GVHD: THS. LÊ THANH QUANG
SVTH: ĐẶNG QUANG THÁI
MSSV: 20145606
NGÀNH: Công ngh�...
KHOA CƠ KHÍ ĐỘNG LỰC
ĐỒ ÁN TỐT NGHIỆP
NGHIÊN CỨU, THIẾT KẾ MÔ HÌNH HỆ THỐNG ĐIỀU
KHIỂN ĐỘNG CƠ TOYOTA 1NZ-FE
GVHD: THS. LÊ THANH QUANG
SVTH: ĐẶNG QUANG THÁI
MSSV: 20145606
NGÀNH: Công ngh�...
Một số trang tài liệu:
Trang 1
Trang 17
Trang 35
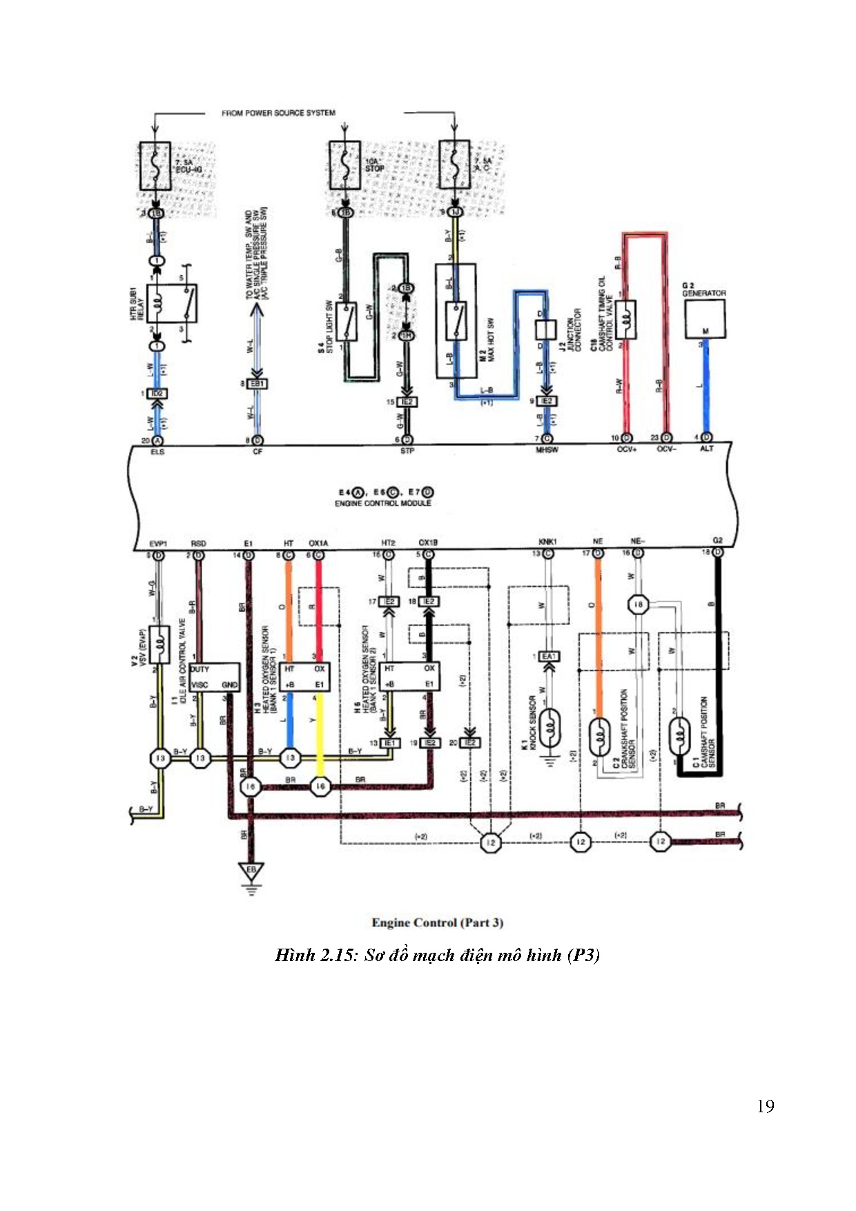
Trang 52
Trang 70