Đồ án tốt nghiệp - Nghiên cứu hệ thống sạc trên ô tô, thực hiện sa bàn hệ thống sạc DCGDĐÁTNNCNKTÔT
Tên môn học: Khóa luận tốt nghiệp
Giá: 98.000đ
98.000đ
Chi tiết
tài liệu :
Đồ án tốt nghiệp ngành Công nghệ Kỹ thuật ô tô - Nghiên cứu hệ thống sạc trên ô tô, thực hiện sa bàn hệ thống sạc dùng cho giảng dạy: Đồ án tốt nghiệp ngành Công nghệ kỹ thuật Ô tô - Trường Đại học Sư phạm Kỹ thuật Thành phố Hồ Chí Minh (HCMUTE)
| Định dạng | |
| Dung lượng | 7.08 MB |
| Số trang | 77 |
| Ngành Ngành học chỉ mang tính chất tham khảo | Công nghệ Kỹ thuật ô tô |
| Lượt xem | 564 |
| Ngày đăng | 06/02/2026 |
TRƯỜNG ĐẠI HỌC SƯ PHẠM KỸ THUẬT THÀNH PHỐ HỒ CHÍ MINH
KHOA CƠ KHÍ ĐỘNG LỰC
_____________
ĐỒ ÁN TỐT NGHIỆP
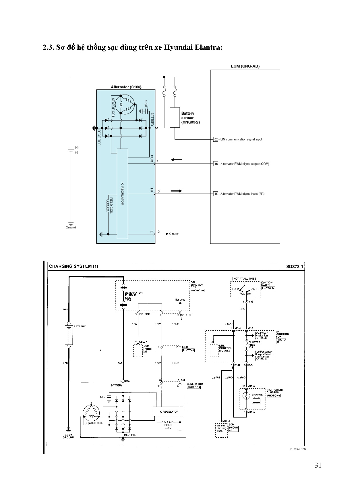
NGHIÊN CỨU HỆ THỐNG SẠC TRÊN Ô TÔ,
THỰC HIỆN SA BÀN HỆ THỐNG SẠC
DÙNG CHO GIẢNG DẠY
SVTH: VÕ PHƯỚC HÒA
MSSV: 15145436
SVTH...
KHOA CƠ KHÍ ĐỘNG LỰC
_____________
ĐỒ ÁN TỐT NGHIỆP
NGHIÊN CỨU HỆ THỐNG SẠC TRÊN Ô TÔ,
THỰC HIỆN SA BÀN HỆ THỐNG SẠC
DÙNG CHO GIẢNG DẠY
SVTH: VÕ PHƯỚC HÒA
MSSV: 15145436
SVTH...
Một số trang tài liệu:
Trang 1
Trang 19
Trang 38
Trang 57
Trang 77